Fan Circuit (Post-Fuel-Recall)

Last updated: February 17, 1998

Date: Wed, 05 Nov 97 23:41:00 EST
From: "Houseman, Carl W. x1323"

(Here are the) post-fuel-recall cooling fan circuit pages, scanned.

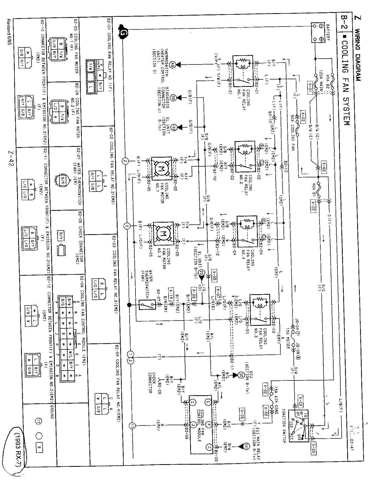
1993, page Z-42


1994, page Z-40


1994, page F-144


1994, page F-146


1994, page F-146-1

Date: Thu, 14 May 1998 07:00:10 -0400
From: "Houseman, Carl W. x1323"

>Does anyone on the list know/understand the fan logic after
>the recall was performed? I.E. when the fans are/aren't supposed
>to run after removing the key?

The fan logic is as follows:

Whenever the ignition switch is ON - engine running OR NOT -
Fans come on at low speed at coolant temp 221F
Fans increase to medium at 226F
If A/C compressor clutch is engaged, then 221F is medium and 226F is high speed.

There are two temp sensors (in addition to the sensor for the gauge). 221F is sensed by a variable input to the ECU. 226F is sensed by a on/off switch.

If 226F switch is active for 2 minutes before ignition key-off, then fans run for 10 minutes after key-off (with fuel recall mods). So your engine has to be VERY hot to have that happen automatically. During this 10 minute period, if 226F switch becomes inactive, fans will reduce speed.

What happens after engine shutdown?

  1. Coolant stops circulating.
  2. Engine heat builds up in coolant around the temp sensors.
  3. Temp sensors trip - first 221 and then 226

If you now turn on the ignition switch without starting the car, the fans run because of the coolant temp around the sensors.

Editor's note: I am fairly certain (but not 100% that the following note refers to the recall info above. --Steve

Date: Tue, 30 Jan 2001 23:46:27 EST
From: Pomajavich@aol.com
Subject: (rx7) Re: [flrx7] Installation of Fan Control Recall item

The Fan modification harness is a set of connectors and cable making up a small harness.

  1. To install it you go to the fan relays on the passenger side wheel well.

  2. Disconnecting the relays one at a time, there will be the four connectors coming from the harness now empty. Take the matching connectors of the small modification harness and plug them in where the relays were. Each connector will have various colored wires coming out the back of the connector. Match those colors with the colors of the wires coming from the back of their matching connector.

  3. When the two harnesses have been matched and connected, plug the relays back into the empty end of the modification harness. Three of the relays have the same type connectors and it doesn't matter which one they plug into. The fourth relay only plugs into one connector so it is near impossible to get it wrong.

  4. In matching the colors don't panic if some of the connectors only have 3 wires while their mating connector has 4. That is the way they are designed.

[Mail me] [To Lightning home] [To my home page][Copyright Notice]